
Abscheidung kompakt, kostengünstig und sicher.

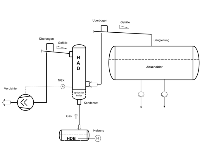
Der HAD ist ein hocheffizienter Kompakt-Kältemittelabscheider, der durch seine vertikale Bauweise in nahezu jedes Rohrleitungssystem integriert werden kann. Er ist geeignet für folgende Anwendungen:
Bei Anlagenerweiterung kann die Leistung der bestehenden Kälteanlage ohne Austausch des vorhandenen Kältemittelabscheiders bzw. ohne Erweiterung des Maschinenraums erhöht werden. Nach Einbau des HAD in die Saugleitung übernimmt er zuverlässig die Kältemittelabscheidung und erlaubt es Ihnen, den Füllstand des vorhandenen Kältemittelabscheiders zu erhöhen.
Auch bei unzureichender Abscheideleistung von bestehenden Kälteanlagen kann der HAD wie zuvor beschrieben nachgerüstet werden.
Für Direktexpansions-Systeme bietet der HAD zusätzliche Sicherheit: Bei unvorhergesehenen Betriebszuständen (bspw. unzureichender Überhitzung durch schnelle Lastwechsel) scheidet der HAD nicht verdampftes Kältemittel aus dem Verdampfer zuverlässig ab und schützt somit Ihren Verdichter.
Anwendungsmöglichkeiten







| Leistung* [kW] | Leistung** [kW] | Durchmesser [mm] | Gesamtbauhöhe inkl. Ventile [mm] | Anschlüsse [DN] | PN [bar] | Gewicht [kg] | |
|---|---|---|---|---|---|---|---|
| HAD 250 | 650 | 320 | 250 | 1520 | 150 | 12 - 25 | 90 | 
| HAD 400 | 1400 | 690 | 400 | 1780 | 200 | 12 - 25 | 200 | 
| HAD 550 | 3000 | 1460 | 550 | 2140 | 250 | 12 - 25 | 320 | 
*Kältemittel: NH3, T0 = -10°C, TC = +35°C | ** Kältemittel: NH3, T0 = -40°C, TC = +35°C
Dann teilen Sie uns einfach das
Unsere technischen Vertriebsmitarbeiter legen mit Ihnen die perfekte Variante aus.


